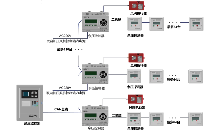
海灣消防應急疏散余壓監控系統示意圖
海灣消防應急疏散余壓監控系統示意圖

智淼君安(江蘇)消防工程技術有限公司http://www.cqcpsy.cn/
海灣消防公司主營:海灣消防報警系統銷售,消防設備安裝,海灣氣體滅火、海灣電氣火災、消防水噴淋系統施工安裝,售后維修,海灣消防網站:http://www.cqcpsy.cn/;海灣消防服務熱線:4006-598-119本文網址:http://www.cqcpsy.cn/jishuziliao/10701.html
關鍵詞:海灣消防應急疏散余壓監控系統示意圖

智淼君安(江蘇)消防工程技術有限公司http://www.cqcpsy.cn/
海灣消防公司主營:海灣消防報警系統銷售,消防設備安裝,海灣氣體滅火、海灣電氣火災、消防水噴淋系統施工安裝,售后維修,海灣消防網站:http://www.cqcpsy.cn/;海灣消防服務熱線:4006-598-119
本頁關鍵詞:海灣消防應急疏散余壓監控系統示意圖
上一篇:您的防火系統是否不足? 下一篇:最全的消防控制室值班人員培訓資料
技術資料更多 >>


蘇公網安備32058102002147號